Detroit Clan

Украинский клуб владельцев настоящих американских автомобилей
Текущее время: 15 дек 2025, 05:03

Часовой пояс: UTC + 2 часа [ Летнее время ]


Важное сообщение! Что произошло с форумом? Все по ссылке


Интернет магазин Ваши Шины


Начать новую тему Ответить на тему  [ Сообщений: 265 ]  На страницу Пред.  1 ... 16, 17, 18, 19, 20, 21, 22 ... 27  След.
Автор Сообщение
СообщениеДобавлено: 06 авг 2014, 00:27 
Не в сети
Член клуба
Аватара пользователя

Зарегистрирован: 25 фев 2013, 23:06
Сообщения: 923
Откуда: Кировоград
Авто: Chevrolet Camaro III Z28 Iroc-Z 5.0 TPI, Dodge Durango SLT 5.9
SuperBee писал(а):
Так может изда мозгам? Или контакту? Надо тестировать!


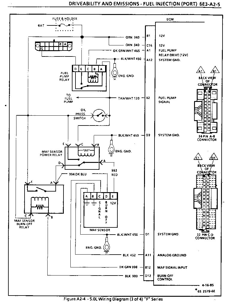
Нет! Спасибо Игорю, Pferd, он раскопал что это релюха прожига нити МАФа и она не должна срабатывать в момент старта, она прожигает нить после остановки двигателя. Наверное проблема с реле питания, они завязаны в одной цепи, буду разбираться.

_________________
Мой собственный кусочек ретро Америки: http://www.privateer.su

Изображение


Вернуться к началу
 Профиль  
 
СообщениеДобавлено: 06 авг 2014, 00:30 
Не в сети
Член клуба
Аватара пользователя

Зарегистрирован: 25 фев 2013, 23:06
Сообщения: 923
Откуда: Кировоград
Авто: Chevrolet Camaro III Z28 Iroc-Z 5.0 TPI, Dodge Durango SLT 5.9
razin писал(а):
тем временем торпедо готово :)


Отлично! Отправляй мне. Карты должны завтра у тебя быть, они только в понедельник уехали. Только мои старые карты оставь пока у себя, чтобы можно было сравнить отверстия под ручки и т.д., так как те что я тебе отправил по-моему с Фаера, и я не уверен что там все идентично.

_________________
Мой собственный кусочек ретро Америки: http://www.privateer.su

Изображение


Вернуться к началу
 Профиль  
 
СообщениеДобавлено: 06 авг 2014, 09:29 
Не в сети
Член клуба
Аватара пользователя

Зарегистрирован: 20 апр 2009, 15:30
Сообщения: 3830
Авто: Mustang BlackPony
texasus писал(а):
razin писал(а):
тем временем торпедо готово :)


Отлично! Отправляй мне. Карты должны завтра у тебя быть, они только в понедельник уехали. Только мои старые карты оставь пока у себя, чтобы можно было сравнить отверстия под ручки и т.д., так как те что я тебе отправил по-моему с Фаера, и я не уверен что там все идентично.

ок


Вернуться к началу
 Профиль  
 
СообщениеДобавлено: 06 авг 2014, 09:43 
Не в сети
Член клуба
Аватара пользователя

Зарегистрирован: 14 апр 2009, 15:16
Сообщения: 2866
Откуда: Kiev
Авто: Chevrolet Camaro 1988 V8 (305)
texasus писал(а):
razin писал(а):
тем временем торпедо готово :)


Отлично! Отправляй мне. Карты должны завтра у тебя быть, они только в понедельник уехали. Только мои старые карты оставь пока у себя, чтобы можно было сравнить отверстия под ручки и т.д., так как те что я тебе отправил по-моему с Фаера, и я не уверен что там все идентично.

Серые? Которые Макс продал? Они с камары! :yes:

_________________
Изображение
http://www.skulptor.at.ua


Вернуться к началу
 Профиль  
 
СообщениеДобавлено: 06 авг 2014, 10:04 
Не в сети
Член клуба
Аватара пользователя

Зарегистрирован: 25 фев 2013, 23:06
Сообщения: 923
Откуда: Кировоград
Авто: Chevrolet Camaro III Z28 Iroc-Z 5.0 TPI, Dodge Durango SLT 5.9
SuperBee писал(а):
Серые? Которые Макс продал? Они с камары! :yes:


Тогда вообще супер. Только что проверил реле, фигня такая, на оранжевый провод плюс приходит, а по красному (который идет на МАФ) не выходит( Реле пробовал менять - БОЛТ! Пока грешу в сторону массы, думаю где-то забыл прикрутить.


Вложения:
86-165v8tpi-4.jpg
86-165v8tpi-4.jpg [ 132.79 КБ | Просмотров: 3284 ]

_________________
Мой собственный кусочек ретро Америки: http://www.privateer.su

Изображение
Вернуться к началу
 Профиль  
 
СообщениеДобавлено: 07 авг 2014, 00:05 
Не в сети
Член клуба
Аватара пользователя

Зарегистрирован: 20 апр 2009, 15:30
Сообщения: 3830
Авто: Mustang BlackPony
texasus писал(а):
Спасибо Игорю, Pferd,

Амнистию и неприкосновенность!!! :pirate:


Вернуться к началу
 Профиль  
 
СообщениеДобавлено: 07 авг 2014, 00:15 
Не в сети
Член клуба

Зарегистрирован: 14 фев 2009, 22:09
Сообщения: 10042
Откуда: Киев
Авто: Бывший : Pontiac Grand Prix
покажте фотки карт и торпедо


Вернуться к началу
 Профиль  
 
СообщениеДобавлено: 07 авг 2014, 17:18 
Не в сети
Член клуба
Аватара пользователя

Зарегистрирован: 25 фев 2013, 23:06
Сообщения: 923
Откуда: Кировоград
Авто: Chevrolet Camaro III Z28 Iroc-Z 5.0 TPI, Dodge Durango SLT 5.9
razin писал(а):
texasus писал(а):
Спасибо Игорю, Pferd,

Амнистию и неприкосновенность!!! :pirate:


Рома, это бесполезно! Примерно также как бросаться с голыми кулаками на бронепоезд. Я лично давно уже понял что для Кирилла мнение клуба и гроша ломанного не стоит, это так, игрушка в которой можно почувствовать себя богом не отходя от клавиатуры.
Я лично считаю что Игорь умный и правильный пацан и мы с ним прекрасно общаемся и помимо форума. Если тебе нужно будет, дам номер телефона.

_________________
Мой собственный кусочек ретро Америки: http://www.privateer.su

Изображение


Вернуться к началу
 Профиль  
 
СообщениеДобавлено: 07 авг 2014, 17:20 
Не в сети
Член клуба
Аватара пользователя

Зарегистрирован: 25 фев 2013, 23:06
Сообщения: 923
Откуда: Кировоград
Авто: Chevrolet Camaro III Z28 Iroc-Z 5.0 TPI, Dodge Durango SLT 5.9
shurup писал(а):
покажте фотки карт и торпедо


Это к Роме, они пока у него.

_________________
Мой собственный кусочек ретро Америки: http://www.privateer.su

Изображение


Вернуться к началу
 Профиль  
 
СообщениеДобавлено: 07 авг 2014, 21:03 
Не в сети
Член клуба
Аватара пользователя

Зарегистрирован: 20 апр 2009, 15:30
Сообщения: 3830
Авто: Mustang BlackPony
texasus писал(а):
Я лично считаю что Игорь умный и правильный пацан и мы с ним прекрасно общаемся и помимо форума. Если тебе нужно будет, дам номер телефона.

:) давно и часто с ним созваниваюсь, подтверждаю порядочность и считаю его одним из лучших людей в этом клубе.


Вернуться к началу
 Профиль  
 
Показать сообщения за:  Поле сортировки  
Начать новую тему Ответить на тему  [ Сообщений: 265 ]  На страницу Пред.  1 ... 16, 17, 18, 19, 20, 21, 22 ... 27  След.


Часовой пояс: UTC + 2 часа [ Летнее время ]


Кто сейчас на конференции

Сейчас этот форум просматривают: нет зарегистрированных пользователей и гости: 12


Вы не можете начинать темы
Вы не можете отвечать на сообщения
Вы не можете редактировать свои сообщения
Вы не можете удалять свои сообщения
Вы не можете добавлять вложения

Перейти:  
cron
Дружественные проекты: Фреон для автомобилей, Оптовая продажа фреона на сайте freezeoil.com.ua.
Фреон R134a, R410A, R404A, R606a, R507. Фреоны для кондиционеров, холодильников, пожаротушения.