Detroit Clan

Украинский клуб владельцев настоящих американских автомобилей
Текущее время: 17 фев 2026, 19:05

Часовой пояс: UTC + 2 часа [ Летнее время ]


Важное сообщение! Что произошло с форумом? Все по ссылке


Интернет магазин Ваши Шины


Начать новую тему Ответить на тему  [ Сообщений: 147 ]  На страницу Пред.  1 ... 7, 8, 9, 10, 11, 12, 13 ... 15  След.
Автор Сообщение
 Заголовок сообщения: Re: How to rebuild The Buick
СообщениеДобавлено: 07 фев 2012, 03:30 
Не в сети
Член клуба
Аватара пользователя

Зарегистрирован: 07 мар 2009, 15:25
Сообщения: 4103
Откуда: ВОРЗЕЛЬ
Авто: OMEGA A 3.0-OMEGA B 2.0-OMEGA A 2.0-ASCONA 2.0 cabrio (в работе)
Цитата:
На нашем российском форуме американоводов ничего умнее "а у меня тоже такая же фигня, но через 5 МИНУТ (!) работы давление само появляется" я не нашел.

Дружище - фильтруй базар , на Вашем российском форуме , это я отписался , предварительно , перед тем как написав , проверив давление масла манометром. Так что учи мат. часть.

_________________
In god we trust everyone - else pay cash !!!
У МЕНЯ ТЕПЕРЬ УЖЕ НЕТ АМЕРИКАНСКОЙ МАШИНЫ!!!!!!!
ЗЫЫ. Люблю жОсткое немецкое порно -желательно на видеокассетах.


Вернуться к началу
 Профиль  
 
 Заголовок сообщения: Re: How to rebuild The Buick
СообщениеДобавлено: 07 фев 2012, 09:22 
Не в сети
Член клуба
Аватара пользователя

Зарегистрирован: 26 мар 2010, 20:16
Сообщения: 3980
Откуда: Житомирская обл.
Авто: Buick Park Avenue and Твария
Коля! Вот из-за компенсаторов, или чего-там я и обратил внимание на давление масла!!!
Так как, заведя машину, я услышал нехаррактерный звук!!! под капотом. Тогда было теплее, немножко "газонув" все пришло в норму - появилось даление и исчез стучащий свук. Это был первый сигнал. С понижением температуры все это только усугублялось, поэтому см.выше - замена масла.


Вернуться к началу
 Профиль  
 
 Заголовок сообщения: Re: How to rebuild The Buick
СообщениеДобавлено: 07 фев 2012, 10:08 
Не в сети
Член клуба
Аватара пользователя

Зарегистрирован: 21 окт 2011, 22:32
Сообщения: 12040
Авто: ...
niki писал(а):
НУ и прикинь - что бы было с мотором , если бы он на 10В-40 пять минут , на холодную , на повышенных оборотах отмотылял без масла?????

Двигатель без масла на холостых работает 20-30 мин . сам проверял :hahaha: потом стягивает алюминий с вкладышей и клинит .

_________________
Изображение

для тех, кто задает вопросы «Почему нужно жить?» и «Зачем все это нужно?» нет возможности получить счастье. По крайней мере так просто, как другим людям.


Вернуться к началу
 Профиль  
 
 Заголовок сообщения: Re: How to rebuild The Buick
СообщениеДобавлено: 07 фев 2012, 17:13 
Не в сети
Член клуба
Аватара пользователя

Зарегистрирован: 07 мар 2009, 15:25
Сообщения: 4103
Откуда: ВОРЗЕЛЬ
Авто: OMEGA A 3.0-OMEGA B 2.0-OMEGA A 2.0-ASCONA 2.0 cabrio (в работе)
Pferd
ДА, но не на морозе , и не на 1500. об.мин.

_________________
In god we trust everyone - else pay cash !!!
У МЕНЯ ТЕПЕРЬ УЖЕ НЕТ АМЕРИКАНСКОЙ МАШИНЫ!!!!!!!
ЗЫЫ. Люблю жОсткое немецкое порно -желательно на видеокассетах.


Вернуться к началу
 Профиль  
 
 Заголовок сообщения: Re: How to rebuild The Buick
СообщениеДобавлено: 08 фев 2012, 14:09 
Не в сети
Член клуба
Аватара пользователя

Зарегистрирован: 25 авг 2011, 22:14
Сообщения: 70
Откуда: Раша, Воронеж
Авто: Buick Park Avenue I, Волга 21И
shurup писал(а):
так ты ездишь даже не покрасив?

Даже не покрасив... надо же... кошмар какой и как же так можно ездить. А ЧТО не покрасив-то? Можно тебя попросить больше ничего не писать в этой теме? Всё равно смысл твоих сообщений равен нулю.

niki писал(а):
С давлением масла - это все фигня!!!!!
...Как бы компенсаторы звучали (работали) и работали бы вообще?...

...И бензонасос , включенный через датчик давления мала


Компенсаторы? А у нас они разве есть вообще?
Бензонасос включён через какой-то ещё датчик давления? Потому как если "стрелочный" замёрз, то он как раз и должен был насос отключить в таком случае.

niki писал(а):
Цитата:
На нашем российском форуме американоводов ничего умнее "а у меня тоже такая же фигня, но через 5 МИНУТ (!) работы давление само появляется" я не нашел.

Дружище - фильтруй базар , на Вашем российском форуме , это я отписался , предварительно , перед тем как написав , проверив давление масла манометром. Так что учи мат. часть.


Нууу.. Коль, ты же там не уточнил, что даёшь движку прогреться, заранее убедившись что давление там всё же есть. :)


Вернуться к началу
 Профиль  
 
 Заголовок сообщения: Re: How to rebuild The Buick
СообщениеДобавлено: 08 фев 2012, 19:19 
Не в сети
Член клуба
Аватара пользователя

Зарегистрирован: 07 мар 2009, 15:25
Сообщения: 4103
Откуда: ВОРЗЕЛЬ
Авто: OMEGA A 3.0-OMEGA B 2.0-OMEGA A 2.0-ASCONA 2.0 cabrio (в работе)
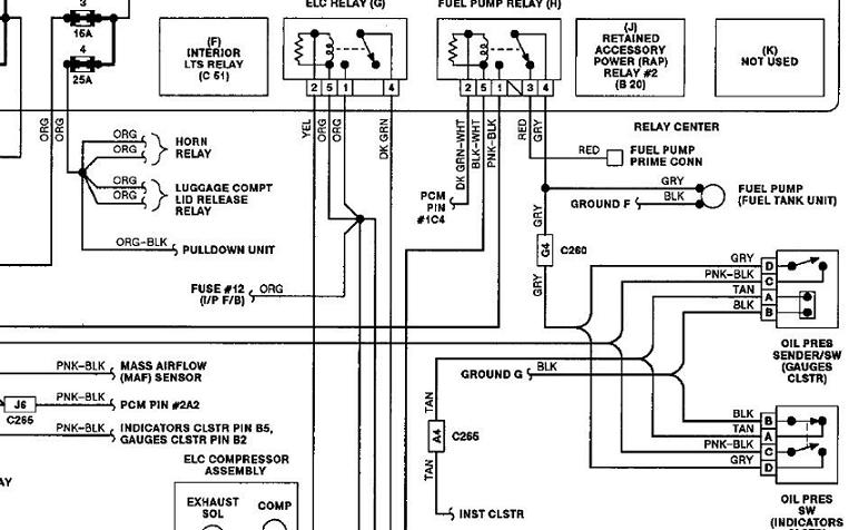
НЕ, я прежде чем написать , что моСК имеет нам датчик , проверил давление МАНОМЕТРОМ!!!! Манометр вкручивал вечером , на горячую, закрывал машину на стоянке , и шел домой. Утром - в минус 27С заводил машину и смотрел ПО МАНОМЕТРУ давление масла. При этом естессно закорачивал разЪем на датчике давления масла - иначе как только мотор подхватывает (заводиться ) выключается бензонасос. И что бы бензонасос продолжал работать при снятой фишке с датчика давления - контакты в ней надо было закоротить. Смотрим схему включения реле бензонасоса и датчика давления масла.
Вложение:
fuel relay.JPG
fuel relay.JPG [ 69.4 КБ | Просмотров: 2356 ]

Вот фрагмент опелевской схемы - все содранои передрано именно оттуда!!!!!
Вложение:
fuel pump.JPG
fuel pump.JPG [ 41.59 КБ | Просмотров: 2356 ]

А компенсаторы в нашем моторе естессно есть. что ж нам , как в жигулях и волгах - клапана регулировать??????? Повеселил :)

_________________
In god we trust everyone - else pay cash !!!
У МЕНЯ ТЕПЕРЬ УЖЕ НЕТ АМЕРИКАНСКОЙ МАШИНЫ!!!!!!!
ЗЫЫ. Люблю жОсткое немецкое порно -желательно на видеокассетах.


Вернуться к началу
 Профиль  
 
 Заголовок сообщения: Re: How to rebuild The Buick
СообщениеДобавлено: 08 фев 2012, 23:29 
Не в сети
Член клуба
Аватара пользователя

Зарегистрирован: 25 авг 2011, 22:14
Сообщения: 70
Откуда: Раша, Воронеж
Авто: Buick Park Avenue I, Волга 21И
Сегодня провёл эксперимент. В Питере с утра -17 (да, я кстати в Питере, на Парке приехал :) ). Завёл, лампострелочка по нулям. Заглушил, полил кипяточком только датчик. Завёл - давление показывается на нормальном уровне. Коле спасибо за инфу о мех. манометре. Но не понятно вот что: датчиков давления у нас воаще СКОЛЬКО? Один на всех? И на мозги и на стрелочку/лампочку и на реле бензонасоса? Если да, то почему когда он замерзает и лампострелочка показывают "0", бензонасос НЕ отключается?

niki писал(а):
А компенсаторы в нашем моторе естессно есть. что ж нам , как в жигулях и волгах - клапана регулировать??????? Повеселил :)


Ну... ГРМ нашего V6 - копия ГРМ ЗМЗ-402, на котором нет компенсаторов, поэтому я и решил что у нас их тоже нет. А насчёт Волги - у неё давно уже распредвал не внизу, он не один, клапанов не по 2 на цилиндр и в -25 она меня не пугает отсутствующими показаниями давления масла... ;) Правда много чем достаёт по другим моментам, но это уже оффтоп :pardon:

З.Ы. Коль, где у нас датчик детонации?


Вернуться к началу
 Профиль  
 
 Заголовок сообщения: Re: How to rebuild The Buick
СообщениеДобавлено: 08 фев 2012, 23:40 
Не в сети
Член клуба
Аватара пользователя

Зарегистрирован: 25 янв 2011, 12:28
Сообщения: 1967
Откуда: Луганск- Киев
Авто: карета
Волга- мечта каждого россияна :pazan:


Вернуться к началу
 Профиль  
 
 Заголовок сообщения: Re: How to rebuild The Buick
СообщениеДобавлено: 09 фев 2012, 00:48 
Не в сети
Член клуба
Аватара пользователя

Зарегистрирован: 07 мар 2009, 15:25
Сообщения: 4103
Откуда: ВОРЗЕЛЬ
Авто: OMEGA A 3.0-OMEGA B 2.0-OMEGA A 2.0-ASCONA 2.0 cabrio (в работе)
Я говорил за старые волги ГАЗ-21, ГАЗ 2401, ГАЗ 2410. И не в коем случае не подразумевал именно ТВОЮ машину. (я помню , что у тя двадцать первая).
Датчиков у нас один, т.е. в одном корпусе два датчика - один замыкает цепь бензонасоса при появлении давления, второй - резистивный, который идет на приборку , и соотв. показывает давление. Лампочка давления - включается самой приборкой , и к датчику - прямого подключения не имеет. На мозги - сигнал от датчика давления не идет.
Датчик детонации на блоке , с внутренней стороны (та , что смотрит в салон) , как бы немножко под выпускным коллектором.

_________________
In god we trust everyone - else pay cash !!!
У МЕНЯ ТЕПЕРЬ УЖЕ НЕТ АМЕРИКАНСКОЙ МАШИНЫ!!!!!!!
ЗЫЫ. Люблю жОсткое немецкое порно -желательно на видеокассетах.


Вернуться к началу
 Профиль  
 
 Заголовок сообщения: Re: How to rebuild The Buick
СообщениеДобавлено: 10 фев 2012, 23:39 
Не в сети
Член клуба
Аватара пользователя

Зарегистрирован: 25 авг 2011, 22:14
Сообщения: 70
Откуда: Раша, Воронеж
Авто: Buick Park Avenue I, Волга 21И
Спасибо. :drinks:
Я только что вернулся на Парке из питера. Впечатления грандиозные. Особенно в сравнении с Фокусом, с которым мы ехали в паре и ненадолго поменялись рулями с другом. То, что называют "американским пустым рулём" ИМХО как раз "самое то", а от дёрганости Фокуса я устал очень быстро. То ли дело - развалился в кожаном кресле, положил палец на руль, включил Пинк Флойд и бесшумно поплыл, не уступая в скорости 3/4 "нормальных" машин. :) Единственное огорчение за 2700км зимнего пути - 5 литров GMовского антифриза каким-то хером ушло в асфальт. Течет где-то из недр передней части движка (правой по ходу движения). До того как залил GM G12 ничего не текло. Потом за неделю прохудился шланг между пауком и помпой, теперь новая беда. Разъедает их штоле или чо вообще? Не хватало ещё паука снимать...


Вернуться к началу
 Профиль  
 
Показать сообщения за:  Поле сортировки  
Начать новую тему Ответить на тему  [ Сообщений: 147 ]  На страницу Пред.  1 ... 7, 8, 9, 10, 11, 12, 13 ... 15  След.


Часовой пояс: UTC + 2 часа [ Летнее время ]


Кто сейчас на конференции

Сейчас этот форум просматривают: нет зарегистрированных пользователей и гости: 10


Вы не можете начинать темы
Вы не можете отвечать на сообщения
Вы не можете редактировать свои сообщения
Вы не можете удалять свои сообщения
Вы не можете добавлять вложения

Перейти:  
cron
Дружественные проекты: Фреон для автомобилей, Оптовая продажа фреона на сайте freezeoil.com.ua.
Фреон R134a, R410A, R404A, R606a, R507. Фреоны для кондиционеров, холодильников, пожаротушения.