Detroit Clan

Украинский клуб владельцев настоящих американских автомобилей
Текущее время: 19 окт 2025, 19:50

Часовой пояс: UTC + 2 часа [ Летнее время ]


Важное сообщение! Что произошло с форумом? Все по ссылке


Интернет магазин Ваши Шины


Начать новую тему Ответить на тему  [ Сообщений: 166 ]  На страницу Пред.  1 ... 3, 4, 5, 6, 7, 8, 9 ... 17  След.
Автор Сообщение
 Заголовок сообщения: Re: bypass на тригене
СообщениеДобавлено: 29 окт 2015, 16:17 
Не в сети
Член клуба
Аватара пользователя

Зарегистрирован: 09 янв 2013, 23:28
Сообщения: 1149
Откуда: украина, николаев
Авто: pontiac firebird trans am, ford explorer, isuzu trooper 1, ford thunderbird sc 1989
Думаешь есть смысл? Все провода не совпадают на мозгах, абсолютно все!

_________________
http://www.drive2.ru/cars/ford/thunderb ... d/kuraj88/[color=#FFFF40][/color]


Вернуться к началу
 Профиль  
 
 Заголовок сообщения: Re: bypass на тригене
СообщениеДобавлено: 29 окт 2015, 16:19 
Не в сети
Герр Гюнтер
Аватара пользователя

Зарегистрирован: 04 июл 2008, 22:23
Сообщения: 11719
Откуда: Kiev
Авто: Chevrolet Camaro 5.1
хмм, тогда может вобще машину не заведешь после перестановок. Попробуй чисто 1 провод.
Ну карб так и просится)

_________________
Изображение
Chevrolet Camaro 1988 5.1L V8 carb, T-5 ручка


Вернуться к началу
 Профиль  
 
 Заголовок сообщения: Re: bypass на тригене
СообщениеДобавлено: 29 окт 2015, 16:19 
Не в сети
Член клуба
Аватара пользователя

Зарегистрирован: 21 окт 2011, 22:32
Сообщения: 12040
Авто: ...
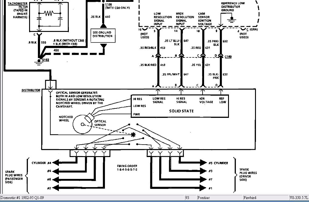
год надо правильно говорить .По аллдате это 93 год .До 93 нет .Т.е 92 конец года у тебя судя по мозгам .
ныряй по новой со схемой


Вложения:
оптиспарк . 1jpg.jpg
оптиспарк . 1jpg.jpg [ 98.51 КБ | Просмотров: 2610 ]
оптиспарк .jpg
оптиспарк .jpg [ 107.44 КБ | Просмотров: 2610 ]

_________________
Изображение

для тех, кто задает вопросы «Почему нужно жить?» и «Зачем все это нужно?» нет возможности получить счастье. По крайней мере так просто, как другим людям.
Вернуться к началу
 Профиль  
 
 Заголовок сообщения: Re: bypass на тригене
СообщениеДобавлено: 29 окт 2015, 16:26 
Не в сети
Член клуба
Аватара пользователя

Зарегистрирован: 21 окт 2011, 22:32
Сообщения: 12040
Авто: ...
кнок сенсор есть , ищи куда воткнуть с правой стороны по ходу под выхлопным коллектором


Вложения:
дактчик детонации  1.jpg
дактчик детонации 1.jpg [ 97.82 КБ | Просмотров: 2604 ]
дактчик детонации .jpg
дактчик детонации .jpg [ 96.5 КБ | Просмотров: 2604 ]

_________________
Изображение

для тех, кто задает вопросы «Почему нужно жить?» и «Зачем все это нужно?» нет возможности получить счастье. По крайней мере так просто, как другим людям.
Вернуться к началу
 Профиль  
 
 Заголовок сообщения: Re: bypass на тригене
СообщениеДобавлено: 29 окт 2015, 16:29 
Не в сети
Член клуба
Аватара пользователя

Зарегистрирован: 09 янв 2013, 23:28
Сообщения: 1149
Откуда: украина, николаев
Авто: pontiac firebird trans am, ford explorer, isuzu trooper 1, ford thunderbird sc 1989
93 год - это уже 4 поколение фаера!!!! По вину у меня 91. Вот вин 1g2fw23f6m 209739. И по номеру на мозгах Серёжа написал же 90-92

_________________
http://www.drive2.ru/cars/ford/thunderb ... d/kuraj88/[color=#FFFF40][/color]


Вернуться к началу
 Профиль  
 
 Заголовок сообщения: Re: bypass на тригене
СообщениеДобавлено: 29 окт 2015, 16:32 
Не в сети
Член клуба
Аватара пользователя

Зарегистрирован: 09 янв 2013, 23:28
Сообщения: 1149
Откуда: украина, николаев
Авто: pontiac firebird trans am, ford explorer, isuzu trooper 1, ford thunderbird sc 1989
Ща посмотрю по новой схеме и в яму залезу искать датчик детонации или куда его воткнуть. А от жОпеля например приколхозить нельзя (ну на крайняк если не найду родной)?

_________________
http://www.drive2.ru/cars/ford/thunderb ... d/kuraj88/[color=#FFFF40][/color]


Вернуться к началу
 Профиль  
 
 Заголовок сообщения: Re: bypass на тригене
СообщениеДобавлено: 29 окт 2015, 16:43 
Не в сети
Член клуба
Аватара пользователя

Зарегистрирован: 09 янв 2013, 23:28
Сообщения: 1149
Откуда: украина, николаев
Авто: pontiac firebird trans am, ford explorer, isuzu trooper 1, ford thunderbird sc 1989
Подключен был синий провод с белой фишкой. Рядом - чёрный провод. По схеме что скинул Pferd - все правильно. Но куда вторая фишка с чёрным проводом?


Вложения:
20151029153932.jpg
20151029153932.jpg [ 2.61 МБ | Просмотров: 2598 ]

_________________
http://www.drive2.ru/cars/ford/thunderb ... d/kuraj88/[color=#FFFF40][/color]
Вернуться к началу
 Профиль  
 
 Заголовок сообщения: Re: bypass на тригене
СообщениеДобавлено: 29 окт 2015, 17:07 
Не в сети
Член клуба
Аватара пользователя

Зарегистрирован: 21 окт 2011, 22:32
Сообщения: 12040
Авто: ...
ты же читал , оптиспарк на схеме .На 4 ген оптиспарк ?
Тот провод второй мне напомнил разъём датчика температуры , у меня такой есть болтается .Не задействован .
Какая схема правильная ?

_________________
Изображение

для тех, кто задает вопросы «Почему нужно жить?» и «Зачем все это нужно?» нет возможности получить счастье. По крайней мере так просто, как другим людям.


Вернуться к началу
 Профиль  
 
 Заголовок сообщения: Re: bypass на тригене
СообщениеДобавлено: 29 окт 2015, 17:34 
Не в сети
Член клуба
Аватара пользователя

Зарегистрирован: 21 окт 2011, 22:32
Сообщения: 12040
Авто: ...
кураж писал(а):
А от жОпеля например приколхозить нельзя (ну на крайняк если не найду родной)?

А чего его искать , пару шт новых есть )).Ищи лучше бабло

_________________
Изображение

для тех, кто задает вопросы «Почему нужно жить?» и «Зачем все это нужно?» нет возможности получить счастье. По крайней мере так просто, как другим людям.


Вернуться к началу
 Профиль  
 
 Заголовок сообщения: Re: bypass на тригене
СообщениеДобавлено: 29 окт 2015, 18:12 
Не в сети
Герр Гюнтер
Аватара пользователя

Зарегистрирован: 04 июл 2008, 22:23
Сообщения: 11719
Откуда: Kiev
Авто: Chevrolet Camaro 5.1
Pferd писал(а):
ты же читал , оптиспарк на схеме .На 4 ген оптиспарк ?
Тот провод второй мне напомнил разъём датчика температуры , у меня такой есть болтается .Не задействован .
Какая схема правильная ?

да, на 4-генах на всех оптиспарки
кураж писал(а):
93 год - это уже 4 поколение фаера!!!! По вину у меня 91. Вот вин 1g2fw23f6m 209739. И по номеру на мозгах Серёжа написал же 90-92

90-92 й год вот http://www.ebay.com/itm/90-92-Tpi-Fireb ... Tz&vxp=mtr

_________________
Изображение
Chevrolet Camaro 1988 5.1L V8 carb, T-5 ручка


Вернуться к началу
 Профиль  
 
Показать сообщения за:  Поле сортировки  
Начать новую тему Ответить на тему  [ Сообщений: 166 ]  На страницу Пред.  1 ... 3, 4, 5, 6, 7, 8, 9 ... 17  След.


Часовой пояс: UTC + 2 часа [ Летнее время ]


Кто сейчас на конференции

Сейчас этот форум просматривают: нет зарегистрированных пользователей и гости: 21


Вы не можете начинать темы
Вы не можете отвечать на сообщения
Вы не можете редактировать свои сообщения
Вы не можете удалять свои сообщения
Вы не можете добавлять вложения

Перейти:  
cron
Дружественные проекты: Фреон для автомобилей, Оптовая продажа фреона на сайте freezeoil.com.ua.
Фреон R134a, R410A, R404A, R606a, R507. Фреоны для кондиционеров, холодильников, пожаротушения.